Maschinenring Shop

  • Foren-Übersicht
  • Galerie
  • Chat
    Erweiterte Suche
  • Ändere Schriftgröße
  • Druckansicht
  • FAQ •
  • Datenschutzerklärung •
  • Nutzungsbedingungen • Registrieren • Login
Auto-Login

Aktuelle Zeit: Do Jan 15, 2026 16:19

Elektrik Kontrolllampen D326

Hier findet man Hilfe in Sachen Landtechnik.
Antwort erstellen
16 Beiträge • Seite 2 von 2 • 1, 2
  • Mit Zitat antworten

Re: Elektrik Kontrolllampen D326

Beitragvon Falke » Sa Dez 26, 2015 16:47

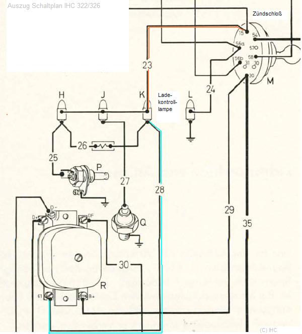
Und als Draufgabe noch der Auszug aus dem Schaltplan zur LKL: :wink:
Stromkreis_LKL.JPG
Stromkreis_LKL.JPG (42.85 KiB) 525-mal betrachtet


A.
Benutzeravatar
Falke
Moderator
 
Beiträge: 25934
Registriert: Mo Dez 15, 2008 20:15
Wohnort: SüdOst-Kärnten, AUSTRIA
  • Website
Nach oben

Vorherige

Antwort erstellen
16 Beiträge • Seite 2 von 2 • 1, 2

Zurück zu Landtechnikforum

Wer ist online?

Mitglieder: Bing [Bot], Google [Bot], Google Adsense [Bot], Hubertus1965

  • Foren-Übersicht
  • Das Team • Impressum • Alle Cookies des Boards löschen • Alle Zeiten sind UTC + 1 Stunde
Powered by phpBB® Forum Software © phpBB Forum Group • Deutsche Übersetzung durch phpBB.de
phpBB SEO Design created by stylerbb.net & kodeki