Maschinenring Shop

  • Foren-Übersicht
  • Galerie
  • Chat
    Erweiterte Suche
  • Ändere Schriftgröße
  • Druckansicht
  • FAQ •
  • Datenschutzerklärung •
  • Nutzungsbedingungen • Registrieren • Login
Auto-Login

Aktuelle Zeit: Sa Mär 28, 2026 9:43

Holzgasanlage selber bauen

Ob Biogas, Photovoltaik oder Windkraft, Regenerative Energien gewinnen immer mehr an Bedeutung in der Landwirtschaft.
Forumsregeln
Dieses Forum dient nur noch als Archiv für ältere Beiträge. Neue Themen bitte in den entsprechend neu eingerichteten Unterforen erstellen.
Antwort erstellen
73 Beiträge • Seite 1 von 5 • 1, 2, 3, 4, 5
  • Mit Zitat antworten

Holzgasanlage selber bauen

Beitragvon Holzpeperl » Di Dez 26, 2006 17:31

Hallo Holzgasfreunde, habe eine komplette Anlage gebaut mit Wärmetauscher Zyklone Gaswäscher Feinfilter automatischen Gasmischer Abgaswärmetauscher Kühlwasserwärmetauscher. 1. Versuch Gasabfackeln, Gas brennt herrlich Blau kein Teer, beim abfahren der Anlage hat ein übereifriger zuschauer als das Anfachgebläse ausgeschaltet wurde versucht das Gas nochmals zu zünden,wobei die Klappe noch offen war. Endresultat Feinfilter sieht aus wie ein Fussball und einige Anlagenteile deformiert,werden in den nächsten Tagen durch neue ersetzt. Die Anlage muss noch Verkabelt und verohrt und ans Heizsysem angeschlossen werden, versuche Ende Jänner den Probebetrieb aufnehmen
Holzpeperl
 
Beiträge: 3
Registriert: Di Dez 26, 2006 16:52
Wohnort: Gramastetten
Nach oben

  • Mit Zitat antworten

Re: Holzgasanlage selber bauen

Beitragvon harly » Mi Dez 27, 2006 12:34

Holzpeperl hat geschrieben:Hallo Holzgasfreunde, habe eine komplette Anlage gebaut mit Wärmetauscher Zyklone Gaswäscher Feinfilter automatischen Gasmischer Abgaswärmetauscher Kühlwasserwärmetauscher. 1. Versuch Gasabfackeln, Gas brennt herrlich Blau kein Teer, beim abfahren der Anlage hat ein übereifriger zuschauer als das Anfachgebläse ausgeschaltet wurde versucht das Gas nochmals zu zünden,wobei die Klappe noch offen war. Endresultat Feinfilter sieht aus wie ein Fussball und einige Anlagenteile deformiert,werden in den nächsten Tagen durch neue ersetzt. Die Anlage muss noch Verkabelt und verohrt und ans Heizsysem angeschlossen werden, versuche Ende Jänner den Probebetrieb aufnehmen



Gibst Du auch Pläne Deiner Anlage Weiter??

Gruß

Sepp
Benutzeravatar
harly
 
Beiträge: 1392
Registriert: Mi Feb 01, 2006 19:20
Nach oben

  • Mit Zitat antworten

Beitragvon fuego » Mi Feb 28, 2007 17:08

hallo sepp
wie sieht es aus mit deinem hv läufte er noch?
welches material kann man da alles reinwerfen?
wieviel kw bringt er?
welche abmessungen hat das teil?
kann man das erzeugte gas auch kurzfristig puffern?
läuft ein normaler gasbrenner damit?
fuego
 
Beiträge: 307
Registriert: Mi Feb 14, 2007 17:53
Nach oben

  • Mit Zitat antworten

Holzgasvirus.....

Beitragvon hannes_01 » Sa Mär 03, 2007 17:23

Hallo!

Nun bin ich auch einer von den Holzgasvirusinfizierten.....

Meine Anlage ist noch in der Testphase und läuft bis jetzt immer ca
3 Stunden am Stück. Es ist schon ein schwieriges Theme diese
Holzvergasung.

Anlagendaten

10 bis 20 KW el.
20 bis 40 kw th.

Betriebsstoff: Hackschnitzel

Wer interesse an einem Erfahrungsaustausch hat kamm mit mir Kontakt aufnehmen.


MfG
hannes_01
 
Beiträge: 4
Registriert: Sa Mär 03, 2007 17:06
Nach oben

  • Mit Zitat antworten

Beitragvon fuego » So Mär 04, 2007 18:26

hallo hannes o1
welches material hast du verwendet ?
was machst du mit dem gas?
warum läuft die anlage nur drei stunden?
kann man auch anderes material darin fahren?
danke für eine antwort
fuego
 
Beiträge: 307
Registriert: Mi Feb 14, 2007 17:53
Nach oben

  • Mit Zitat antworten

meine Anlage

Beitragvon hannes_01 » So Mär 04, 2007 20:38

fuego hat geschrieben:hallo hannes o1
welches material hast du verwendet ?
Hackschnitzel G30 und Pellets

was machst du mit dem gas?

mit einem Benzinmotor wird ein Asyncrongenerator angetrieben

warum läuft die anlage nur drei stunden?
.....mein Vorlagebehälter hat nicht mehr Volumen.. die Nachfüllung ist noch nicht fertig

.....und dann kommen immer wieder andere, vorher noch unbekannte Faktoren, mit immer länger werdender Laufzeit der Anlage, die Anlaß zu
Anpassungen geben..... die unendliche Holzgasgeschichte eben....


kann man auch anderes material darin fahren?

Der Rinden und Nadelanteil bei solte nicht zu hoch sein und die Feuchtigkeit am besten bei 15% liegen

danke für eine antwort
hannes_01
 
Beiträge: 4
Registriert: Sa Mär 03, 2007 17:06
Nach oben

  • Mit Zitat antworten

Bilder?????

Beitragvon hannes_01 » Fr Mär 09, 2007 16:28

hallo!

Ist es richtig das die Bilder nur zu sehen sind wenn man sich einlogt???

MfG

Hans
hannes_01
 
Beiträge: 4
Registriert: Sa Mär 03, 2007 17:06
Nach oben

  • Mit Zitat antworten

Beitragvon hannes_01 » So Mär 11, 2007 21:29

Hallo!

einige Links zum Thema:

http://www.holzgas2000.de/


http://wiki27.parsimony.net/cgi-bin/wik ... sHolzergas

http://www.gengas.nu/byggbes/index.shtml


MfG

hannes
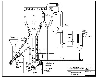
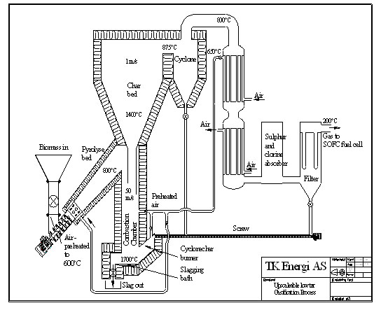
Dateianhänge
green+fuel+cell.JPG
Dieses Bild ist auf folgender englischsprachiger Seite zu finden:
Low Tar Gasifier.htm
hannes_01
 
Beiträge: 4
Registriert: Sa Mär 03, 2007 17:06
Nach oben

  • Mit Zitat antworten

Beitragvon fuego » Fr Sep 07, 2007 21:25

hallo
was macht die holzgasfront gibt es was neues ?

kann man das gas in einem gaskesel verbrennen ?

gruß fuego
fuego
 
Beiträge: 307
Registriert: Mi Feb 14, 2007 17:53
Nach oben

Nächste

Antwort erstellen
73 Beiträge • Seite 1 von 5 • 1, 2, 3, 4, 5

Zurück zu Regenerative Energien

Wer ist online?

Mitglieder: 714er, Bing [Bot], Google [Bot], Google Adsense [Bot], holzscheit

  • Foren-Übersicht
  • Das Team • Impressum • Alle Cookies des Boards löschen • Alle Zeiten sind UTC + 1 Stunde
Powered by phpBB® Forum Software © phpBB Forum Group • Deutsche Übersetzung durch phpBB.de
phpBB SEO Design created by stylerbb.net & kodeki