Hallo!
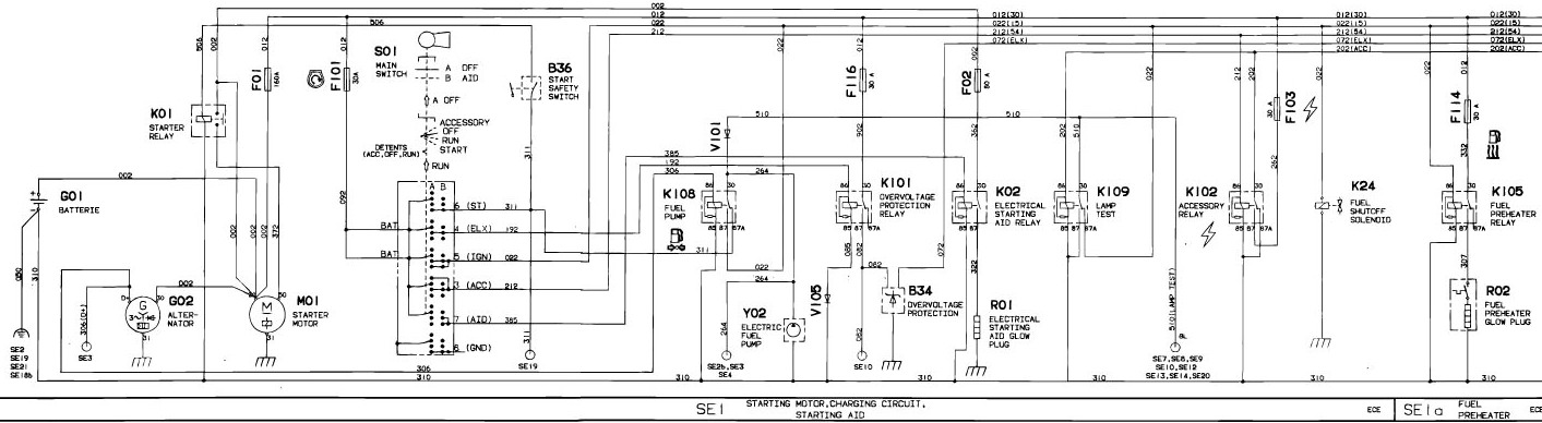
Mein Trecker ( JD 6100) ist gestern bei Fräsarbeiten plötzlich ausgegangen. zuerst dachte ich er hätte kein Sprit mehr und hätte Luft gezogen, das war allerdings nicht der Fall. Öl etc war alles ausreichend vorhanden, überhitzt war er auch nicht, es hat auch keine Kontroll/Warnlampe geleuchtet. Nun geht er nicht mehr an... Luftfilter verstopft(könnte ich mir nicht erklären), kraftstofffilter verstopft???? Wo könnte das Problem liegen??
Bitte um Hilfe!!!
