Registriert: 14. Jul 2020, 16:59
Wohnort/Region: Bayern
Kontaktdaten: Kontaktdaten von AlfredoS47
Wolf/MTD Scooter (Rasentraktor) geht aus beim Rückwärtsfahren
Beitrag von AlfredoS47 » 14. Jul 2020, 17:04
Hallo,
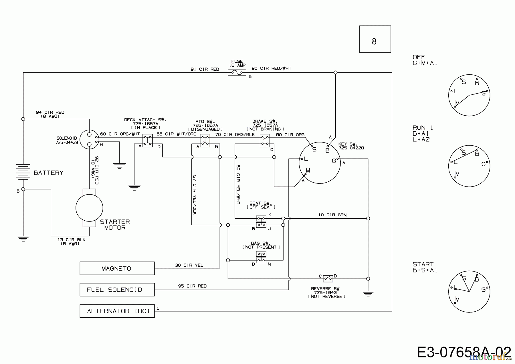
mein Rasentraktor hatte von einem Tag zum anderen das (schon oft behandelte) Thema), dass er ausging, sobald ich das Mähwerk aktiviert habe.
Daher habe ich mich an die Sicherheitsschalter gemacht und irgendwann war ich mit Reinigen, Ausstecken... soweit, dass er nun wieder im Leerlauf und auch Vorwärtsgang läuft und auch dann, wenn das das Mähwerk aktiviert ist ... soweit so gut.
Das PROBLEM ist JETZT - er geht aus, sobald ich den Rückwärtsgang eingelegt habe und losfahren will!
(Also sobald ich bei eingelegtem Rückwärtsgang das linke Kupplungspedal loslasse.)
Die Fotos zeigen das Gerät sowie den Istzustand des Sitzschalters im Moment.
Ob der Schalter hinten an der Heckplatte dranhängt (incl. Fangkorb) oder nicht spielt seltsamerweise keine Rolle (mehr)!
Bild 1 = Gerät
Bild 2 = 4 Kabel, die am Sitzschalter dran waren
Bild 3 = 2 grüne Kabel, die von mir nun ausgesteckt wurden im Schalter und irgendwohin Richtung Batterie/Motor führen
Aber mein Problem, das behoben werden muss, ist eben, dass das Gerät zum Wenden/Ausleeren) auch rückwärts fahren soll/muss (ohne aktiviertes Mähwerk natürlich - es geht also NICHT um Rückwärtsmähen!)
Vielleicht fällt Euch was dazu ein?!
MfG
Alfred
Fotos:
